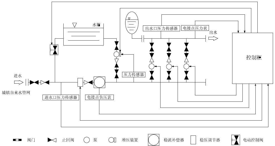
智能型箱泵一体化无负压供水设备介绍
智能型箱泵一体化无负压供水设备主要是由密封结构水箱、增压设备、变频控制柜、稳流器及泵组组成。系统分两路进水,一路进水箱,一路进稳流器,当用水量小,自来水服务压力高时,智能型箱泵一体化泵站直接从自来水管网取水,叠压供水。当自来水服务压力低时,增压装置开始工作,将水箱内的水加压到设置的服务压力,进行差量补偿,从而达到节能、无二次污染、恒压供水的目的。对市政自来水管网没有影响,是供水领域的新一代节能产品。
智能型箱泵一体化无负压供水设备功能特点
1、保持恒压压力
-智能型箱泵一体化无负压供水设备实时通过压力传感器检测出口压力,将检测值和设定值进行比较运算,确定电机及水泵投入台数和变频器输出频率(反应为电机及水泵转速),以实现恒压供水的目的。当自来水管网压力波动使得压力值小于正常压力值,进水量暂时小于出水量时,系统自动将稳压装置关到适合的位置,并启动增压装置通过多点取水,进行加压,知道进水口压力口压力到达市政自来水管网正常压力值,确保设备进水口水量充足,以满足用户的用水需求。
2、高度自动化
-系统能实现全自动控制,具有手动/自动切换、主副泵定时轮换、压力调整、恒压、高低电压保护、欠相保护、漏电保护、过载保护、过热保护、缺水保护、不用水停车、瞬间跳闸保护等功能。另可根据用户需求配置人机界面,可视化远程调整、监测和维护。
3、卫生
-过流部件均采用不锈钢等食品级材料制造,符合国际涉水卫生规范。
4、叠压运行,节省费用
-系统保证管道恒压是根据用水量的变化调整投入台套数和运转速度,用水量大时投入功率大,用水量小时投入功率小。小用水量时(如夜间)系统由小功率泵变频调速恒压供水。系统一直在高效率点运行。因而大大降低了运行费用。可节约能源60%以上。
-如市政管网有一定的压力,运行是只需在市政压力基础上补压即可。与传统具有蓄水池的供水设备相比达到同样的效果而从电网吸取的功率较小。及恩呢该效果十分显著。
-系统全自动运行无须专人值守:又因没有蓄水池等土建贮水设施,也没有水质处理仪器,免去定期清洗、消毒等工作。故进一步降低了运行费用。
5、反冲洗功能
-系智能型箱式泵站具有反冲洗控制功能,当水箱使用一段时间后,系统利用水泵的高压水定期对水箱进行冲洗,同时将含有杂质的水排放出去,确保水箱内不会产生污垢,保证用户用水洁净。
智能型箱泵一体化泵站水箱图解

智能型箱泵一体化泵站示意图










